Sterownik iPOS8020 BX-CAT 1600W
Opis
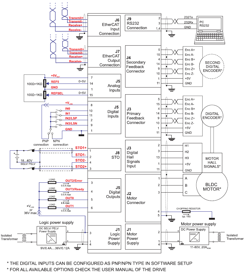
W pełni cyfrowy sterownik z wbudowanym sterownikiem ruchu.
Przeznaczony do sterowania silników: DC szczotkowych, BLDC, PMSM, silników krokowych i silników liniowych
Parametry techniczne:
- Moc: do 1600W
- Napięcie zasilania obwodu mocy: 12-80VDC
- Napięcie zasilania logiki: 12-36VDC
- Prąd wyjściowy ciągły: 20A
- Prąd wyjściowy max.: 40A
- 4 wejść cyfrowych: 12-36V , PNP/NPN programowalne (2 czujniki krańcowe i 2 wejscia ogólnego użytku)
- 4 wyjścia cyfrowe: 5-36V 0,5A, NPN open-collector (Ready, Error, 2 wyjścia ogólnego użytku)
- 2 wejście analogowe: 12-bit, 0-5V
- STO – Safe Torque Off: 2 kanały optoizolowane
- Kategoria bezpieczeństwa: SIL3/Cat3/PLe
- Komunikacja: RS-232 i EtherCAT (100Mbit dual RJ45)
- Obsługa: czujników HALLA, enkodera inkrementalnego, enkodera Sin-Cos, enkodery BISS i SSI
- Obsługa dwóch pętli sprzężenia zwrotnego
- Zaawansowane tryby sterowania: PVT, krzywa-S, elektroniczna krzywka
Tryby sterownia: momentowe, prędkościowe, pozycyjne, profile prędkościowe lub pozycyjne, referencyjne (zewnętrzny sygnał analogowy), sterowanie poprzez komunikację sieciową.
Zabezpieczenia: przeciążeniowe, przeciwzwarciwe, zbyt niskiego/wysokiego napięcia, I2t, wykrywanie błędów w układzie sterowania.
Wbudowany programowalny sterownik ruchu umożliwiający niezależną pracę napędu zgodnie z programym zapisanym w nieulotnej pamięci sterownika.
Sterownik w obudowie, złącza wyprowadzone horyzontalnie, IP20.
Wymiary sterownika: 139,0 x 94,2 x 24,5 mm
Temperatura pracy: 0 – 40°C
Masa: 240g
Informacje dodatkowe
| Waga | 0,2400 kg |
|---|
Twój adres e-mail nie zostanie opublikowany.




+48 32 414 91 53
info@pivexin-tech.pl



Opinie
Na razie nie ma opinii o produkcie.