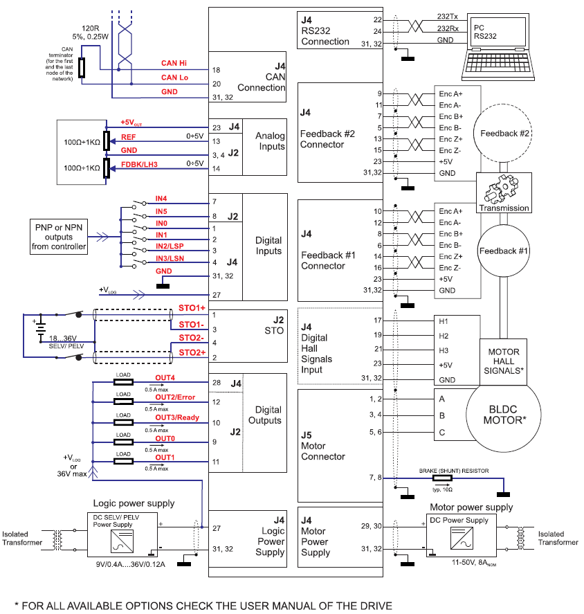
Sterownik iPOS4808 MY-CAN-STO Combo 400W
Opis
W pełni cyfrowy sterownik z wbudowanym sterownikiem ruchu.
Przeznaczony do sterowania silników: DC szczotkowych, BLDC, PMSM, silników krokowych i silników liniowych
Parametry techniczne:
- Moc: do 400W
- Napięcie zasilania obwodu mocy: 12-48VDC
- Napięcie zasilania logiki: 12-36VDC
- Prąd wyjściowy ciągły: 8A
- Prąd wyjściowy max.: 20A
- 6 wejść cyfrowych: 5-36V , PNP/NPN programowalne (2 czujniki krańcowe i 4 wejscia ogólnego użytku)
- 5 wyjścia cyfrowe: 5-36V 0,5A, NPN open-collector (Ready, Error, 3 wyjścia ogólnego użytku)
- 2 wejście analogowe: 12-bit, 0-5V
- STO – Safe Torque Off: 2 kanały optoizolowane
- Kategoria bezpieczeństwa: SIL3/Cat3/PLe
- Komunikacja: RS-232 i CANopen/CAN-Bus
- Obsługa: czujników HALLA, enkodera inkrementalnego, enkodera Sin-Cos, enkodery BISS i SSI
- Obsługa dwóch pętli sprzężenia zwrotnego
- Zaawansowane tryby sterowania: PVT, krzywa-S, elektroniczna krzywka
Tryby sterownia: momentowe, prędkościowe, pozycyjne, profile prędkościowe lub pozycyjne, referencyjne (zewnętrzny sygnał analogowy), sterowanie poprzez komunikację sieciową.
Zabezpieczenia: przeciążeniowe, przeciwzwarciwe, zbyt niskiego/wysokiego napięcia, I2t, wykrywanie błędów w układzie sterowania.
Wbudowany programowalny sterownik ruchu umożliwiający niezależną pracę napędu zgodnie z programym zapisanym w nieulotnej pamięci sterownika.
Sterownik w częściowej obudowie, piny wyprowadzone horyzontalnie
Wymiary sterownika: 60,0 x 43,6 x 22,0 mm
Temperatura pracy: 0 – 40°C
Masa: 43g
Instrukcja użytkownika_P091.027.iPOS4808.MY.STO.UM.1116.pdf Karta katalogowa_P027.314.E111.DSH.10C.pdf Schemat_podlaczeniowy_P091.027.iPOS4808-MY-CAN-STO.CDG.pdfInformacje dodatkowe
| Waga | 0,0430 kg |
|---|---|
| Prąd maksymalny | 20 A |
| Funkcje bezpieczeństwa | NIE |
| Hamowanie dynamiczne | NIE |
| Prąd znamionowy | 8 A |
| Tryb sterowania | momentowe / prędkościowe / pozycyjne |
| Sterownik programowalny | TAK |
| Producent | Technosoft |
| Seria | iPOS |
| Napięcie zasilania logiki | 12-36 VDC |
| Typ obsługiwanych silników | DC / BLDC / PMSM / krokowe / liniowe |
| SPRZĘŻENIE ZWROTNE | cz. HALLA / enkoder inkrementalny / enkoder SIN/COS / enkodery BISS i SSI |
| Komunikacja sieciowa | RS-232 / CANopen |
| Napięcie zasilania silnika | 12-48 VDC |
| I/O | 6DI / 5DO / 2AI |
Twój adres e-mail nie zostanie opublikowany.




+48 32 414 91 53
info@pivexin-tech.pl



Opinie
Na razie nie ma opinii o produkcie.